Где используются?
Твердотельные реле — уникальные устройства, которые после монтажа не требуют особого обслуживания. Здесь работает принцип «установил и забыл». К примеру, в простых моделях очистка контактной группы осуществляется с определенной периодичностью — как правило, через определенное число циклов. Если изделие работает редко, это не вызывает проблем.
Но как быть с аппаратурой, для работы которой требуется частое срабатывание — один раз в секунду или даже чаще? Пример такой техники — станок с клапанами соленоидного типа.
Подача напряжения происходит через реле, которому приходится разрывать до десяти ампер индуктивного I. Если поставить контактное устройство, его замену придется осуществлять раз в 1-2 месяца. Если поставить твердотельный аналог, об этом можно забыть на долгие годы.
Несмотря на надежность работы, ТТР требуют периодического осмотра. Базовые рекомендации в этом вопросе дает производитель изделия. Как правило, речь идет о проверке факта замыкания контактов, целостности корпуса и изоляции.
Проверка термореле
Если холодильник не хочет включаться, долго не выключается, либо работает без перерыва, причину надо искать в терморегуляторе. Его демонтируют, на контакты насаживают перемычку. Если включение произошло, то проверяют термостат. Деталь опускают в холодную воду, измеряют выходное сопротивление или прозванивают выходы. Если есть сопротивление, либо сигнал отсутствует, термореле меняют.
Пусковое реле имеет несложную конструкцию, поэтому найти и устранить неисправности не трудно. Только нужно делать все аккуратно и точно, потому что от того как будет все сделано зависит работоспособность холодильника. Однако раскрошившийся в процессе работы корпус, особенно там, где крепятся клеммы, или негодный позистор отремонтировать невозможно.
Топ-10 самых надежных холодильников прошлого года
В чем особенности?
При создании твердотельного реле удалось исключить появление дуги или искр в процессе замыкания/размыкания контактной группы. В результате срок службы прибора увеличился в несколько раз. Для сравнения лучшие варианты стандартных (контактных) изделий выдерживают до 500 000 коммутаций. В рассматриваемых ТТР такие ограничения отсутствуют.
Стоимость твердотельных реле выше, но простейший расчет показывает выгоду их применения. Это обусловлено следующими факторами — экономией электроэнергии, продолжительным ресурсом работы (надежностью) и наличием управления с помощью микросхем.
Выбор достаточно широк, чтобы подобрать устройство с учетом поставленных задач и текущей стоимости. В продаже имеются как небольшие приборы для установки в бытовых цепях, так и мощные устройства, используемые для управления двигателями.
Как отмечалось ранее, ТТР отличаются по типу коммутируемого напряжения — они могут быть рассчитаны на постоянный или переменный I. Этот нюанс требуется учесть при выборе.
К особенностям твердотельных моделей стоит отнести чувствительность прибора к нагрузочным токам
Чтобы избежать такой проблемы в процессе эксплуатации, важно внимательно подойти к процессу монтажа и установить в цепи ключа защитные устройства
Кроме того, важно отдавать предпочтение ключам, имеющим рабочий ток в два или три раза превышающий коммутируемую нагрузку. Но и это не все
Для дополнительной защиты рекомендуется предусмотреть в схеме предохранители или автоматические выключатели (подойдет класс «В»).
Шаговые двигатели – типы, устройство и принцип работы, подключение и управление
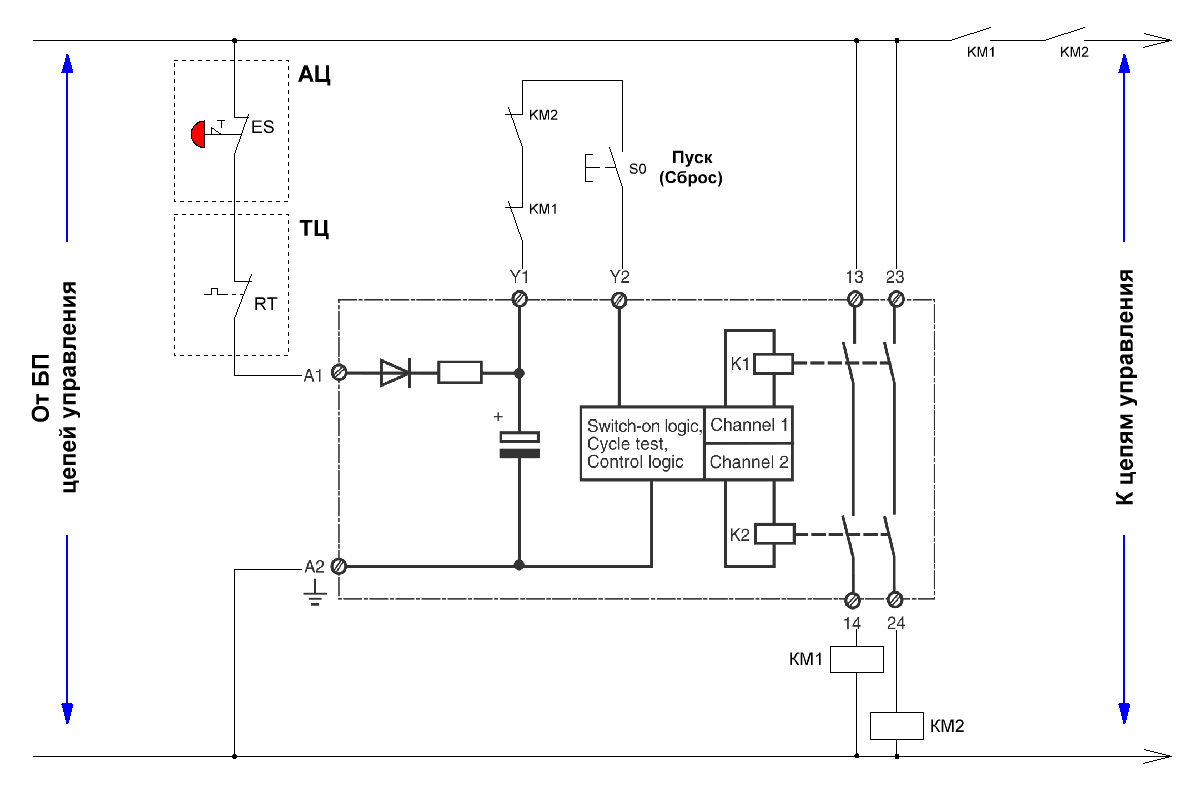
Ещё пример схемы на реле безопасности Pilz Pnoz
Тема обширная, поэтому даю ещё схемку простейшего реле безопасности Pnoz X7:

Реле безопасности Pilz Pnoz
Через аварийную цепь подается питание на А1, А2. Пуск – на Y1, Y2. Через последовательные контакты – питание на защищаемую схему.
Обновление, июнь 2020: По просьбе моего любознательного читателя Артура даю типовую (классическую) схему включения реле безопасности Pnoz Pilz.
![]()
PILZ Pnoz. Типовая схема включения.
Кто читал эту статью, разберется, что к чему, но хоть пару слов:
Через аварийную цепь (АЦ – кнопки “Аварийный стоп”, кожухи безопасности, двери, и т.п.) и тепловую цепь (ТЦ – тепловые реле, мотор-автоматы, аварийные выходы преобразователей частоты, и т.п.) питание подается на реле безопасности. То есть, если АЦ и ТЦ не в порядке, то реле безопасности не включится, не говоря уж о дальнейшей схеме.
Далее, если питание подано (А1, А2), то на сцену выходит пусковая цепь, состоящая из НЗ контактов КМ1, КМ2, и кнопки “Сброс”. Если контакторы безопасности выключены, то нажатие кнопки S0 возымеет своё действие, и контакторы безопасности включатся. И подадут питание (вверху справа на схеме) на схему управления.
Только после этого у различных контакторов и частотников, входящих в схему станка, появится шанс запуститься и привести станок в движение. И то, если того возжелает контроллер)
Контроллер любит знать, что происходит в станке, которым он управляет (контролировать означает управлять). Поэтому часто с различных участков схемы на него подают сигналы. В данной схеме это: АЦ – всё ОК, или разорвана. ТЦ – всё ОК, или произошёл перегруз или перегрев. КМ1, КМ2 – контрольная цепь в норме, станок готов к работе. Все эти сигналы подаются на входы контроллера, и обрабатываются по желанию программиста-электронщика.
Стоит сказать, что продолжение темы – это контроллеры безопасности, применяемые в последние годы. В них программируются все входы, выходы, можно задать логику работы, обеспечить связь между блоками в разных частях машины.
Обновление от 15 июня 2020 г:
Реле scb 1 m 1240 для чего
РЕЛЕ ПОД ДОЖДЕМ И В ТУМАНЕ
РЕЛЕ ПОД ДОЖДЕМ И В ТУМАНЕ Если все время работать под напряжением, да еще и в антисанитарных условиях, то можно не выдержать, даже если вместо сердца — электромагнит.
Погасли фары? Не выключается звуковой сигнал? Отказал электрический стеклоподъемник? Не паникуйте — вполне возможно, что у одного из многочисленных автомобильных реле просто залип якорь или окислились контакты.
Реле — это очень просто: переключатель, управляемый электромагнитом. Подал напряжение — замкнулись одни электрические цепи, убрал — замкнулись другие, вот и все. С помощью реле даже слабенький сигнал может командовать значительной нагрузкой — именно так температурный датчик включает мощный электровентилятор системы охлаждения.
Отстающие обнаружились сразу. Экземпляр 10 отказался работать еще до начала экзекуции. После вскрытия из недр корпуса была извлечена крупная соринка, мешавшая работе магнита. Другой аутсайдер — изделие № 9 — имел недопустимо большое падение напряжения на контактах. Что касается фаворитов, то бесспорным лидером представлялось реле № 3 с герметичным неразборным корпусом.
По окончании испытаний большинство конкурсантов выглядели плачевно. Полнейшее пренебрежение к внешним воздействиям проявили лишь № 3, а также № 5, оправдавшие свою высокую цену. № 6, напротив, разочаровал — деньги те же, а проржавел сильно. № 4 вообще еле выжил — а еще мексиканец. Из отечественных изделий достойнее других выглядит экземпляр № 2 из Пскова. Любопытно, что его родной братец под № 8 несет на себе знак качества, а также гордую надпись «Сделано в СССР» — чего только на рынке не купишь. Впрочем, испытания советское изделие выдержало достойно, хотя и приобрело довольно неприглядный вид. А вот № 1 неожиданно отказался поддержать своих псковских собратьев и позорно сошел с дистанции. Может быть, нам достался экземпляр «не первой свежести»?
Остальные результаты — в «турнирной» таблице. Напряжения срабатывания и отпускания у всех реле находятся в пределах нормы. Справедливости ради напомним — победители (каждый) дороже в 8 раз! Дробные показатели приведены для изделий, содержащих переключающие контакты. Сопротивления обмоток реле находятся в пределах от 80 до 105 Ом.
Схема подключения пускового реле холодильника
Эта деталь нужна для запуска асинхронного однофазного мотора компрессора. В подключении реле нет никаких сложностей. К статору двигателя подходит пусковая и рабочая обмотки. Первая участвует в пуске и запуске компрессора, вторая поддерживает ротор в рабочем состоянии, непрерывно подает переменный ток. Имеется пускозащитное реле, которое регулирует подачу и отключает питание на рабочую и пусковую обмотку.
Индукционное замыкание
На вход устройства подают питание: «ноль» и «фазу», на выходе последняя делится на 2 линии. Одна через пусковой контакт подходит к пусковой обмотке, другая соединяется с рабочей обмоткой мотора. В реле на рабочую обмотку подается ток через пружину, сопротивление которой довольно высокое, затем через соединение с биметаллической перемычкой. Этот элемент обладает свойством изгибаться в одном направлении под воздействием повышенной температуры. Как только в цепи ток сильно увеличивается, к примеру, если происходит замыкание между витками или заклинивает двигатель, пружина, которая соприкасается с перемычкой, нагревается. Последняя меняет форму, после чего контакт размыкается и компрессор выключается.
Для того чтобы запустить мотор в данной схеме используют катушку, последовательно подключенную в цепь с рабочей обмоткой. Когда ротор находится в неподвижном состоянии, подается напряжение, которое провоцирует повышение тока на катушке. Образуется магнитное поле, оно притягивает подвижный сердечник, он в свою очередь замыкает пусковой контакт. После того как ротор наберет обороты, происходит понижение тока в сети, уменьшение магнитного поля. Пусковой контакт размыкается компенсирующей пружиной либо силой тяжести.
Позисторное включение
Пускатель состоит из конденсатора и позистора, который является разновидностью теплового резистора. В схеме компрессора конденсатор установлен между шинами стартовой и рабочей обмотки. Этот механизм обеспечивает смещение фазы, которое нужно для того, чтобы включился мотор компрессора. Со стартовой обмоткой позистор подключен последовательно. При пуске его сопротивление незначительное, в эту минуту через обмотку протекает большой ток. Когда он проходит, позистор нагревается и сильно повышается его сопротивление. Из-за этого почти полностью блокируется вспомогательная обмотка. Остывает деталь после того, как на компрессор прекращается подача напряжения.
Замена реле в разных марках холодильников
Символьные идентификаторы проходных контактов помогут правильно подсоединить новое пусковое устройство. Если таковых нет, то при откручивании проводов рекомендуется обязательно их маркировать, в противном случае легко перепутать местами контакты, что приведет к поломке исправного механизма.
Холодильники Nord, Stinol, Ariston, Indesit
Холодильники Норд, Стинол, Аристон, Индезит имеют похожие конструкции, поэтому замена проводится по одной схеме:
- отключить прибор от электросети, после чего рекомендуется выждать время для полного обесточивания прибора;
- открутить крепежи, фиксирующие шланг водоснабжения, отодвинуть его в сторону во избежание повреждений;
- открутить крепежи задней панели, снять защитную пластину задней панели холодильника;
- отжать защелки, заклепки или выкрутить винты, удерживающие пусковой механизм на компрессоре;
- аккуратно вытянуть деталь, сохраняя пространственную ориентацию;
- отсоединить проводку от пускового реле, промаркировать каждый контакт во избежание перепутывания во время установки нового устройства;
- ослабить зажим путем легкого нажатия, отсоединить разъем;
- зачистить контакты проводов и разъема мягкой тряпкой, смоченной спиртом;
- переместить пусковой конденсатор со старого на новое реле;
- подключить очищенный разъем на отведенное под него место;
- закрепить реле на конденсаторе в строго вертикальном положении;
- пассатижами прикрутить проводку, проверить надежность соединения;
- зафиксировать реле винтами, защелками, заклепками;
- поставить заднюю панель на место, прикрутить;
- поставить шланг водоснабжения на место, зафиксировать;
- подключить холодильник к электрической сети, проверить работоспособность.
Холодильники Atlant, Минск
Замена пускового реле холодильников Атлант, Минск проводится по другой схеме, поскольку они имеют схожие конструкции:
- отключить холодильное устройство от электрической сети, подождать некоторое время для полного обесточивания;
- снять заднюю панель холодильника;
- снять проволочный зажим, который фиксирует пусковой механизм;
- отсоединить контакты, осмотреть их и при надобности обработать наждачной бумагой;
- промаркировать провода во избежание перепутывания их при подключении нового устройства;
- выкрутить крепежные элементы, если они проржавели, поддеть отверткой или смазать маслом;
- немного отжать проволочный зажим для вынимания устройства;
- переместить пусковой конденсатор со старого на новое реле путем простой перестановки;
- установить механизма на место, отследить строгую горизонтальность и вертикальность;
- подключить провода согласно маркировке, надежно прикручивая каждый пятачок;
- накинуть проволочный зажим, зафиксировать;
- поставить заднюю панель на место, закрутить винты;
- подключить холодильник к электрической сети, проверить работоспособность.
Холодильники Liebherr
Современные разновидности охладительной техники имеют схожие конструкции, но отличия все же имеются, что надо учитывать до начала самостоятельного ремонта. Специалисты рекомендуют ознакомиться с инструкцией производителя до того, как вскрывать оборудование в попытках исправить проблему.
Замена пускового реле холодильника Liebherr:
- отключить холодильное устройство от электрической сети, подождать полного обесточивания;
- выкрутить крепежные элементы, отодвинуть заднюю защитную панель;
- снять пластмассовую крышку, осмотреть механизм;
- контакты зачистить наждачной бумагой;
- проверить исправность возвратной пружины;
- открутить крепежные элементы, фиксирующие пусковое реле;
- заменить устройство исправным, предварительно проверив его;
- поставить прибор на место старого;
- зафиксировать крепежными элементами;
- вернуть заднюю стенку на место, закрутить винты.
Схема устройства и подключение к компрессору
Электрическая схема реле имеет два входа от источника питания и три выхода на компрессор. Один вход (условно – ноль) проходит напрямую.
Другой вход (условно – фаза) внутри устройства расщепляется на два:
- первый проходит напрямую на рабочую обмотку;
- второй проходит через разъединяющиеся контакты на пусковую обмотку.
Если реле не имеет посадочного места, то при подключении к компрессору необходимо не ошибиться с порядком соединения контактов. Распространенные в Интернете способы определения типов обмотки с помощью измерения сопротивления не верны в общем случае, так как у некоторых двигателей сопротивление пусковой и рабочей обмотки одинаковы.

Поэтому необходимо найти документацию или разобрать компрессор холодильника для понимания расположения проходных контактов.
Также это можно сделать при наличии символьных идентификаторов возле выходов:
- “S” – пусковая обмотка;
- “R” – рабочая обмотка;
- “C” – общий выход.
Реле отличаются способом крепления на раме холодильники или на компрессоре. Также они имеют свои токовые характеристики, поэтому при замене необходимо подобрать полностью идентичное устройство, а лучше – той же модели.
Назначение блока управления вентилятором (БУ ЭВСО)

Все люксовые автомобили, оснащенные электровентиляторами радиатора системы охлаждения, имеют и модуль плавного управления скоростью вращения этого вентилятора. Это неслучайно, поскольку такое управление дает массу преимуществ в сравнении с классическим релейным управлением. Плавное управление скоростью вращения имеет только один существенный недостаток — высокую цену. Вот именно в плане цены наш блок управления вентилятором дает огромную фору импортным аналогам, ни в чем не уступая им по остальным параметрам. Историю создания «Борея» можно посмотреть здесь.
«Борей» предназначен для изменения скорости вращения электровентилятора радиатора системы охлаждения в зависимости от текущей температуры двигателя автомобиля таким образом, чтобы температура ДВС не уходила выше 1-2градусов от установленной точки включения электровентилятора. C этой задачей «Борей» справляется гораздо лучше, чем штатная релейная система.
Блок управления «Борей» — это система управления вентиляторами, имеющая расширенные функции в сравнении со штатной системой.
- БУ ЭВСО решит для Вас проблему охлаждения двигателя машины в самых тяжелых условиях. «Борей» гораздо более надежен, чем реле.
- БУ ЭВСО может управлять вторым электровентилятором или электропомпой для увеличения теплосъема с радиатора системы охлаждения. Естественно, что для работы «Борея» необходим вентилятор(ы), производительность которого(ых) достаточна для самого тяжелого режима охлаждения двигателя автомобиля.
- БУ ЭВСО работает «впараллель» со штатной системой включения вентилятора, ничем не мешая ей. Эти две системы резервируют друг друга, тем самым повышая общую надежность.
- БУ ЭВСО обрабатывает и потребности кондиционера автомобиля, включая продув конденсора кондиционера тогда, когда это нужно кондиционеру. Этим ликвидируется необходимость в дополнительном вентиляторе для кондиционера.
- БУ ЭВСО подключается к штатному датчику автомобиля, при этом нет необходимости в подборе или калибровке этих датчиков. Температура стабилизации при этом задается самим водителем с помощью очень простой операции (все подробности есть ниже по тексту).
Схема термореле
Терморегулятор в холодильной установке играет роль устройства, поддерживающего работу в заданном температурном режиме путем периодического включения и отключения компрессора. На современном этапе применяется 2 вида термореле:
Механические устройства используются в старых холодильниках, а также у таких современных производителей, как Indesit, Stinol, Atlant.

Данное устройство манометрического вида. Сильфон и его трубка (запаянная гофрированная металлическая емкость) заполнены фреоном либо хлорметилом, находящимся в виде пара. Давление рабочей среды прямо пропорционально изменяется при изменении температуры. В конце трубки фреон находится в жидком состоянии и прижимается к испарителю.
При увеличении температурного показателя, возрастает давление сильфона на пружину, срабатывает рычаг, контакт замыкается. При уменьшении температуры все происходит наоборот. Режим размыкания контакта зависит от усилия пружины, которое регулируется ручкой управления.
Электронные термостаты используются в холодильниках таких производителей, как Samsung, Beko, LG.
Механические термореле в своей работе опираются на температуру в испарителе, а электронные собратья – на температуру воздуха в камере. Положительным моментом электронных моделей является возможность индикации температуры (то есть человек может визуально оценить работу термостата) и меньшая погрешность.

Регулятором температуры в данной схеме служит термодатчик LM335. Устройство является стабилитроном, чувствительным к изменениям температуры. Климат в камере холодильника регулируется переменным сопротивлением R4. При повышении температуры воздуха на выходе компаратора TLC271 появляется сигнал, открывающий транзистор KT3102, который запускает холодильник. Соответственно при понижении температуры, на выходе компаратора появляется ноль, компрессор выключается.
Устройство и принцип действия герконовых реле
Отдельно хотелось бы упомянуть о герконовых реле. Хотя они и относятся к классу электромагнитных реле, всё-таки внутренние устройство у них отличается. Герконовое реле состоит из нескольких основных частей. В корпусе расположена катушка, состоящая из одной или нескольких обмоток. Сердечник у такой катушки отсутствует, в место него находится один или несколько герконов. Геркон из себя представляет стеклянную колбу, из которой удалён воздух, вместо него закачан инертный газ азот или водород. Внутри колбы расположены два ферро магнитных контакта:


Под действием магнитного поля, создаваемого обмоткой реле, происходит замыкание этих контактов. Также геркон будет работать, если на него воздействовать магнитным полем постоянного магнита. Благодаря этому герконы получили большое распространение в радиолюбительских самоделках. Герконы также используется в системах сигнализации (датчики открывания дверей или окон). В своё время эти элементы были достаточно дефицитными. Поэтому мне приходилось разбирать герконовые реле и доставать оттуда герконы. Вот так выглядят обмотки:

Из советских самыми распространенными были герконовые реле РЭС-42 и РЭС-4:



У герконовых реле есть несколько достоинств. Прежде всего, это надёжная работа в разных климатических условиях и агрессивных средах. Также стоит отметить быстродействие, и гальваническую развязку между цепями. Срок службы реле — не менее 1 млн. срабатываний. Самый главный недостаток этих реле, это относительно малая коммутируемая мощность.
Электромагнитное реле Songle SRD-12VDC-SL-C
Более детально хотелось бы остановиться на пяти контактном электромагнитном реле Songle SRD-12VDC-SL-C:

Оно имеет одну группу контактов способную выдержать ток до 10 ампер. Обмотка реле рассчитана на напряжение в 12 вольт. Схема выводов 5 контактов показана на обратной стороне:

Полные характеристики рассматриваемого экземпляра можно узнать, посмотрев datasheet:



Как видно ток обмотки, при 12 вольтах, должен быть в пределах 30 миллиампер. Сопротивление обмотки должно быть в пределах 400 ом. Так ли это, давайте проверим:


Как видно всё в пределах нормы. Данные реле можно использовать в различных радиолюбительских самоделках. Благодаря тому, что ток обмотки достаточно мал, всего лишь 30 миллиампер, реле Songle SRD-12VDC-SL-C можно коммутировать слаботочными ключами. Для сравнения ток обмотки, в ранее рассматриваемом пяти контактном автомобильном реле достигает 150 миллиампер. Что в 5 раз больше. Я уже рассказывал о терморегуляторе на регулируемом стабилитроне TL431. В этой самоделке я использовал автомобильное пяти контактное реле. Чтобы стабилитрон TL431 не вышел из строя, пришлось использовать усилитель на более мощном транзисторе.

Несколько штук я уже использовал в изготовлении дневных ходовых огней (ДХО) для автомобиля. Но это уже другая история, об этом я расскажу как-нибудь в следующий раз.
Твердотельные реле серий SSR и TSR
Сегодня в продаже встречаются модели TSR и SSR. Рассмотрим их подробнее.
Особенности
Изделия имеют сопротивление изоляции от 50 Мом и более при проверке мегаомметром на напряжение 500 Вольт. Изоляция на входе и выходе отличается прочностью, равной 2 500 Вольт. Мощность управления небольшая — 12 Вольт*7,5А.
Стоит выделить минимальное излучение ЭМ помех, что гарантируется коммутацией при переходе через ноль, а также высокий параметр перегрузки по I. Допускается превышение номинального I в десять крат на время до одного периода.
Расшифровка
Название изделия имеет следующий вид — SSR (1) — 40 (2) D (3) A (4) — Н (5). Цифры в скобках соответствуют номеру расшифровки:
- SSR или TSR — твердотельное реле (однофазное или трехфазное соответственно).
- Нагрузочный I. Цифра соответствует параметру тока. В нашем случае — 40 А.
- Сигнал на входе. Здесь возможны следующие варианты:
- L — от 4 до 20 мА (линейное ТТР).
- D — от 3 до 32 В постоянного I (включения и отключения).
- V — переменное сопротивление.
- A — от 80 до 250 Вольт переменного I (включения и отключения).
- Напряжение на выходе:
- D — постоянное.
- A — переменное.
- Диапазон напряжения на выходе:
- H — от 90 до 480 Вольт (переменное).
- Нет — от 24 до 380 Вольт (переменное).
Популярные модели
Выделим популярные модели твердотельных реле для каждой из серий:
- Трехфазные (серии TSR) — TSR-25DA, TSR-40DA, TSR-75DA, TSR-25A, TSR-40AA, TSR-75AA.
- Однофазные (серии SSR) — SSR-10DA, SSR-25DA, SSR-40DA, SSR-50DA, SSR-75DA.
- Однофазные с регулировкой выходного напряжения (SSR серия) — SSR-10VA, SSR-25VA, SSR-40VA
- Линейные однофазные с регулировкой выходного напряжения (SSR-LA серия) — SSR-25LA, SSR-40LA, SSR-50LA, SSR-75LA.
- Однофазные AC-AC и DC-DC типа (SSR серия) — SSR-10AA, SSR-25AA, SSR-40AA, SSR-05DD, SSR-10DD.
Технические характеристики.
Схема.
Технические характеристики.
Схема.
Технические характеристики.
Схема.
Размеры радиатора.
Двуступенчатая схема включения реле безопасности
Рассмотрим схему посложнее. Это перерабатывающая линия, тут вероятность получить травму гораздо выше, поэтому и меры безопасности соответствующие.
Тут реализовано двухступенчатое включение цепей безопасности. Сначала через кнопку «Сброс», как в первой схеме, а потом через «Пуск». Применяются два модуля. Первый собирает свою цепь, второй собирается первым и другими цепями.

Omron G9SA-1. Двуступенчатея схема безопасности. Первая ступень
Тут три кнопки сброса аварии, просто они установлены в разных частях машины. Аварийные цепи – это три кнопки “Аварийный останов”, соединенные последовательно. Причём, каждая кнопка содержит по 2 НЗ контакта, каждый из которых входит в свою независимую цепь безопасности – 1.1 и 1.2.
Создание двух цепей значительно повышает надежность и вероятность правильной работы схемы.
Кроме того, пока не включится первый модуль безопасности, на второй не поступит даже питание.
Вторая ступень:

Omron G9SA-2. Двуступенчатая схема безопасности. Вторая ступень
Во вторую аварийную цепь (обозначена как Авария 2) входит первая цепь (провода 13410 и 13411), концевые защитных барьеров (SQ11, SQ12) и световые барьеры, которые можно замутировать байпасом (провода 1523, 1524).
Кнопка “Сброс” тут названа “Пуск”, т.к. фактически (логически) это так. Первый “Сброс” – это как предварительный пуск, второй “Сброс” – поехали!
Если тут всё собирается, контроллер информируется об этом, и питание (0V) подается на контакторы силовых цепей.
А как же тепловые цепи? В современной аппаратуре считается, что контроллер в состоянии надёжно отследить срабатывание мотор-автоматов и остановить машину, если это заложено в программе.
Хотя, бывает и так, что тепловая цепь заводится в аварийную, далее по схеме.
Внутривидовые отличия
Кроме основной классификации, стоит выделить отличия внутри существующих видов ТТР.
Выделяются такие типы:
- ТРЕХФАЗНЫЕ — способны проводить токи величиной 10-120 Ампер одновременно в трех фазах.
- РЕВЕРСИВНЫЕ — устройства, построенные на полупроводниковом принципе, способные работать в схемах с постоянным и переменным током. По назначению и принципу действия они идентичны однофазным. Обязательное условие — наличие управляющей цепи, защищающей устройство от ложного срабатывания. К преимуществам твердотельных трехфазных реле стоит отнести способность работать одновременно по 3-м фазам, а также продолжительный ресурс. Повышенный срок службы объясняется наличием надежной изоляции и продуманной управляющей цепи. В процессе применения твердотельных моделей нет шума, искр, дребезжания при переключениях и других негативных факторов.
- ОДНОФАЗНЫЕ — изделия, обеспечивающие разделение цепи при переходе синусоиды через ноль. ТТР работает в следующем диапазоне — 10-500 А. Управление осуществляется несколькими способами.
Терморезистор: назначение, сопротивление и характеристики, маркировка, принцип работы, как проверить и подключить





























